Y ahora sí, a no ser que se me haya colado algún fallo más (toco madera) esta es la refinitiva:
Proyecto Marshall Lead Mosfet Pedal
OFERTAS Ver todas
-
-59%Hughes & Kettner Spirit AmpMan Classic
-
-17%tc electronic JUNE-60 Chorus V2
-
-47%Hughes&Kettner Spirit of Vintage
▶
2 respuestas directas
#111 Es el Lead 12, que es el que me pedistes aquí que mirara si no me equivoco
TonyGT-Ibiza escribió:Otra cosa, si tienes un rato mirate el ultimo mensaje de este hilo:
https://www.guitarristas.info/foros/proyecto-marshall-lead-mosfet-pedal/260987/pagina6#post2339672
fijate que propongo hacer un pedal con el previo de un marshall mosfet, es muy sencillo, solo falta pasar el schematic a un layout y una pcb, echale un ojo a ver que te parece tio, gracias.
#114 Bueno, yo también estoy aquí para aprender, y me queda mucho por idem 
En cuanto al 3210, desde luego es más complejo. Lo que no acabo de ver es la relevancia de los mosfets (que están en el power amp) ni de los mods de germanio. dónde se supone que irían esos mods?
EDITO: se trataría de poner diodos de clipping de germanio? y dónde exactamente, en la retroalimentación de los operacionales?

En cuanto al 3210, desde luego es más complejo. Lo que no acabo de ver es la relevancia de los mosfets (que están en el power amp) ni de los mods de germanio. dónde se supone que irían esos mods?
EDITO: se trataría de poner diodos de clipping de germanio? y dónde exactamente, en la retroalimentación de los operacionales?
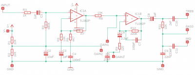
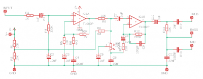
No os lo vais a creer. El circuito que propuse inicialmente era perfectamente correcto, pero un error de bulto en la simulación me hizo pensar que había que modificarlo. Podéis seguir mi debacle aquí: https://www.ssguitar.com/index.php?topic=4466.0
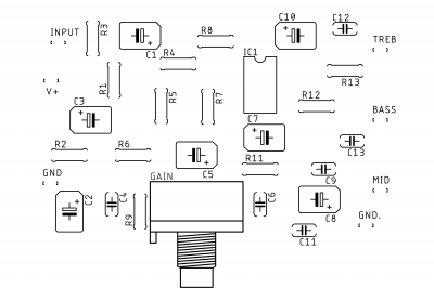
En fin, lo bueno es que eso significa que puedo quitar todo lo que fui añadiendo para corregir un problema que no existía. Lo malo es que con menos componentes la PCB parecerá menos pro
En fin, lo bueno es que eso significa que puedo quitar todo lo que fui añadiendo para corregir un problema que no existía. Lo malo es que con menos componentes la PCB parecerá menos pro
▶
1 respuesta directa
▶
2 respuestas directas
#118 En teoría todo lo que añadí era simplemente superfluo y no debería afectar el sonido. Qué yo sepa al menos.
Pero bueno, lo que me mola es que ahora sé cómo hacer las PCB. Es escandalosamente fácil con el Eagle Autodesk. Con un par de tutos estaba tirando, aquí están por si alguien quiere probarlo:
https://www.youtube.com/watch?v=1AXwjZoyNno
https://www.youtube.com/watch?v=CCTs0mNXY24
y bueno, yo ya voy a ponerme con el Azabache para mi siguiente proyecto, espero que alguien monte este Lead 12 porque si no averiguo donde vivís... y soy capaz de ir y poneros Telecinco en todos los canales de la tele, que estoy muy loco
:D
Pero bueno, lo que me mola es que ahora sé cómo hacer las PCB. Es escandalosamente fácil con el Eagle Autodesk. Con un par de tutos estaba tirando, aquí están por si alguien quiere probarlo:
https://www.youtube.com/watch?v=1AXwjZoyNno
https://www.youtube.com/watch?v=CCTs0mNXY24
y bueno, yo ya voy a ponerme con el Azabache para mi siguiente proyecto, espero que alguien monte este Lead 12 porque si no averiguo donde vivís... y soy capaz de ir y poneros Telecinco en todos los canales de la tele, que estoy muy loco
:D Nuevo post
Regístrate o identifícate para poder postear en este hilo

