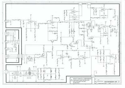
Lamento si esto es como un hilo repetido pero el otro pues no recibí comentario alguno. el amplificador e un pathfinder 15r hecho en Vietnam cuando lo recibi tenia un leve crujido y un hum bueno lo abrí y limpié trajeta y potes. y bueno me esperaba que los potes fallaran luego de limpiarlos y asi fue con el pote de reverb y los potes de tremolo.
luego de cambiar un capacitor un poco inflado y armar todo en su lugar. le conecte una bocina de prueba que tengo y al encerderlo aparece un hum y cruidos y se quema la bocina. el tda estaba demasiado caliente y la bocina quemada. bueno revisar todo nada en apariencia quemado nada carbonizado nada negativos y positivos donde deben ir, espere unos dias me llevo un nuevo tda y lo instale. lo conecto algo de hum crujidos y de pronto nada, silencio el iman de la bocina frio ok parce. que todo bien . lo pruebo unos dias y toda vez que encenderlo hum crujidos y silencio y por mas que revisaba nada. hoy probando lo mismo pero a los 20 minutos crujidos para regalar correr a apagarlo y bueno bocina quemada. el tda se mantiene frio los capacitores frios pero ahora sin crujidos y un buzz insesante y nuevamente la el iman de la bocina (otra que tenia por alli ) caliente y no se que es ? alguna idea?
esto, lo admito , lo habia posteado con otro titulo pero tal vez equivoque el nombre. y por eso no he recibido muchos comentarios.
https://www.guitarristas.info/foros/ruido-raro-pathfinder-15r-ss/329412
posdata: aun sigo sin tremolo....
gracias por todo saludos.
luego de cambiar un capacitor un poco inflado y armar todo en su lugar. le conecte una bocina de prueba que tengo y al encerderlo aparece un hum y cruidos y se quema la bocina. el tda estaba demasiado caliente y la bocina quemada. bueno revisar todo nada en apariencia quemado nada carbonizado nada negativos y positivos donde deben ir, espere unos dias me llevo un nuevo tda y lo instale. lo conecto algo de hum crujidos y de pronto nada, silencio el iman de la bocina frio ok parce. que todo bien . lo pruebo unos dias y toda vez que encenderlo hum crujidos y silencio y por mas que revisaba nada. hoy probando lo mismo pero a los 20 minutos crujidos para regalar correr a apagarlo y bueno bocina quemada. el tda se mantiene frio los capacitores frios pero ahora sin crujidos y un buzz insesante y nuevamente la el iman de la bocina (otra que tenia por alli ) caliente y no se que es ? alguna idea?
esto, lo admito , lo habia posteado con otro titulo pero tal vez equivoque el nombre. y por eso no he recibido muchos comentarios.
https://www.guitarristas.info/foros/ruido-raro-pathfinder-15r-ss/329412
posdata: aun sigo sin tremolo....
gracias por todo saludos.
Responder
Citar
