Ayuda en cableado Hohner B Bass VI

ericelgrande
por el 23/01/2013
Saludos amigos, soy nuevo en el foro y necesito de su ayuda y gracias de antemano por leer y poder ayudar.

Adquiri un bajo Hohner B Bass VI, pero al checarlo le dejaron la pila por mucho tiempo y esta daño el porta pila, lo cambie y note un cable suelto en las conexiones y es ahi donde surge mi duda.
Archivos adjuntos ( para descargar)
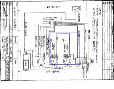
diagram hohner 1.JPG
diagrama hohner 2.JPG
OFERTAS EN TIENDAS Ver todas
  • -13%
    Harley Benton Fusion-T HH Roasted FNT
    349 €
    Ver oferta
  • -18%
    tc electronic 2290 P Dynamic Delay
    205 €
    Ver oferta
  • -13%
    Harley Benton SC-Custom III Baritone
    349 €
    Ver oferta
SEGUNDA MANO EN MERCASONIC Ver todo
  • Laney Lionheart loudpedal Tom Quayle.
    300 €
    Ver
  • Guitarra acústica hecha a mano. Liquidación de Stock
    1.400 €
    Ver
  • Marshall jmp mkII máster model 100w mod.2203
    2.300 €
    Ver
¿Tienes equipo que ya no usas? Véndelo en Mercasonic
ericelgrande
por el 23/01/2013
La duda surge y la muestro en la segunda figura, que de las pastillas sale un cable blanco grueso, que a su ves tiene 3 cables
1. La Masa
2: Uno blanco que va al potenciometro
3: uno rojo que se une al otro rojo de la segunda pastilla y hacen un solo cable y anda suelto

Ese cable el tercero no se a donde va ya que no figura en el diagrama, solo muestra uno rojo que va del potenciometro 1 al segundo y a su ves al switch
bootes
por el 24/01/2013
Quizas te ayude este esquema mas sencillo, normalmente el rojo de las pick up activas va al positivo de la pila, en tu bajo seguramente ira al positivo tambien.

[ Imagen externa no disponible ]
ericelgrande
por el 24/01/2013
gracias en verdad creo que esos es lo correcto
VZStudios
por el 11/02/2016
Hola amigo, ahora soy yo quien necesita de tu ayuda, desconozco todo de los diagramas, pero si fueses tan amable de compartirme una fotografia del cableado y sus conexiones. Tengo un problema con mi hohner, tiene un cable suelto y algunos considero estan mal soldados. Agradezco enteramente me puedas ayudar, quizas veas el hilo nuevamente y puedas ayudarme.
Rogelio Lopez Aguilar
por el 13/11/2017
tengoun bajo hohner b bass v activo pasivo ,se le rompio el boton del pre y ya no funciona el activo se le desoldaron dos cables y no se que hacer si me pudieran ayudar diciendome que hacer o donde conseguir el pre y quien lo sabe conectar ,muchas gracias s.u.servidor
Daniel jimenez
por el 23/04/2018
Se me presentó el mismo problema con mi hohner profesional VI BB logré conectar los cables pero solo funciona el pasivo pero en activo ni prende la luz del
Switch y las imágenes de los diagramas tampoco me han servído para solucionarlo pues no coinciden en mi bajo agradecería si alguien sube fotos del cableado para corregirlo o el diagrama más correcto , gracias !
Isaac Escoto
por el 28/06/2018
gracias maestro muy buena ayuda, yo tambien soy nuevo y llevaba tiempo buscando este tipo de ayuda que me sirvio mucho
Nuevo post

Regístrate o para poder postear en este hilo